
В какую сторону копать?
В какую сторону копать?
накаливания АКБ на светодиодную?
Как работает схема возбуждения в курсе
вскрывать! 

Как работает схема возбуждения в курсе
Тады ваще непонятно - нафига тему то создал?

полезу вскрывать гену и приборку
Так чтобы, по возможности, уменьшить поле поисков
в Правила форума заглядывать не пробовал, п.п. 2.2.1?
2. Запрещается создание тем, засоряющих форум, а именно: 1. Уже обсуждавшихся в конференции....Если похожая тема создана уже кем-то другим, задайте вопрос в ней.
Прежде, чем чего-то там вскрывать и куда-то лезть МЕРЯЙ ТОК ВОЗБУЖДЕНИЯ!
Так, видно, по ссыли и не удосужился сходить.
И, походу, ты вообще не в курсе, как работает схема.

Лезть в двигатель при -10 как-то нет особого желания.
Ясен пень, что сначала будут сделаны замеры. Но для этого тоже должно потеплеть.
Ага, она ведь такая сложная, АКБ, лампа, диод, резистор, и генератор.
нафига тему то создал?
Так я мультиметром лет 15 точно пользоваться умею. Вроде как не гуманитарий.
Не надо лезть в двигатель!
Посмотрим теперь, чем, как и когда ты закроешь эту мутнячую тему.
понадобится ровно 1 минута

не люблю делать что-то в спешке. Она, как известно, при ловле блох требуется, а не при проверке оборудования.
Тестер должен показать не менее 150-ти мА.
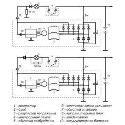
диод, резистор

Этого не будет!
Диод можно оставить,а вот РЕЗИСТОР???!!!
Есть в некоторых приборках резюк параллельно лампе.
Последовательно с лампой (68 Ом)

Ни в каких приборках ТАКОГО нет!
Параллельный лампе резистор устанавливался в ЧЯ Самар,да и то только первых лет выпуска,но не в десятках.
А вот этот как раз лишний элемент!
А тут что, Пушкин что ли?
Там даже на схеме приборки, левее лампы №13 этот резюк нарисован. Авторы схемы врут?
Генератор родной, ВАЗовский.
Резистор стоит на плате приборки. На вскидку мощность ватт 5-7. Под него в пластиковом кожухе сзади сделан вырез.
потому и спросил про его конкретную модель.
Вот как раз он-то и вредный,может уже быть обугленным..
Заведи мотор и через пару минут приложи к нему палец,но аккуратно,не обожгись.

Что-то из старого
Резистор этот на массу прицеплен,а не параллельно лампе,о чем выше и была речь.
).
Почему тогда моя приборка не зажигает лампу при снятии провода возбуда с гены?
Если б в ней был резюк именно на массу, т.е. тип №1, то лампа бы горела при этих условиях!

позднее одумались и ликвидировали его как класс.
на сайте ВТН есть схема с резюком именно параллельным лампе, вроде нестарый, аж для кальциевых аккумов. Тоже ошибка?
ты помельче фотку не мог найти?
что тебя не устроило в токе 150 мА?

Лампа АКБ мощностью 1,2 ватта.Какой по величине через нее ток пойдет?
) или что меряю не так и тестером пользоваться не умею.
не выдумывай ничего на счёт того, что это ток "холодной" нити
напруга в сети 12В; ток через лампу 0,1А (мощность 1,2Вт). Как сделать так, чтоб при этих исходных по цепи пропустить ток в 170 мА?
Ещё раз: это реально измеренный ток через мою панель!
резюк то ентот зелёненький вот прям там у меня перед глазами и стоит.
жаль,что не у всех такие
Вы не можете начинать темы
Вы не можете отвечать на сообщения
Вы не можете редактировать свои сообщения
Вы не можете удалять свои сообщения
Вы не можете голосовать в опросах
Вы можете вкладывать файлы
Вы можете скачивать файлы


