витмар
На форуме 15 лет
Сообщения: 6677
Откуда: новосибирск
Авто: ваз-21154.2007г.в.
Yurik 999 писал(а):Приборка глючит
а почему при тесте работает?и как лечить?
Yurik 999
На форуме 14 лет
Сообщения: 8999
Откуда: Москва
Авто: Vesta SW Cross GFK33
витмар писал(а):а почему при тесте работает?и как лечить?
Дело в том, что у тебя (в отличии от ВП) приборка электронная. Шаговым двигателем стрелки и лампой резерва управляет драйвер.
Когда ты ДУТ осматривал, на нем дорожки случайно не затертые были? Если да - меняй ДУТ, ну и массу приборки протяни.
витмар
На форуме 15 лет
Сообщения: 6677
Откуда: новосибирск
Авто: ваз-21154.2007г.в.
Yurik 999 писал(а):дорожки случайно не затертые были
Да так-то нормальные.А масса приборки как-то отдельно к кузову крепится?
Yurik 999
На форуме 14 лет
Сообщения: 8999
Откуда: Москва
Авто: Vesta SW Cross GFK33
витмар писал(а): масса приборки как-то отдельно к кузову крепится?
Нет, общая масса под приборкой на рулевой колонке, а так же протяни массу под ручником.
витмар
На форуме 15 лет
Сообщения: 6677
Откуда: новосибирск
Авто: ваз-21154.2007г.в.
Под ручником недавно зачищал.,а вторую завтра гляну(хотя вся остальная приборка работает как всегда)
kulibin82
На форуме 12 лет
Сообщения: 38
Откуда: новочеркасск
Авто: ваз 21093i
Все пишут про высокую панель и лампочку остатка топлива. А как же низкая панель? там тоже есть лампочка. У меня тоже ДУТ погоду показывает. Бензонасос утес 21083-1139009. Судя по этому списку:
http://www.utyos.ru/production/avto/automobile-65.html у меня стоит ДУТ-2М. Его в продаже нет( есть очень похожи, можно сказать один в один). Прочитал форум и голова кипит. какое сопротивление должно быть на моем ДУТе?
| 0_a585d_34eb5a2c_L.jpg |
| Описание: |
|
| Размер файла: |
45.1 KB |
| Просмотрено: |
290 раз(а) |

|
| 0_a585e_59428e69_L.jpg |
| Описание: |
|
| Размер файла: |
40.32 KB |
| Просмотрено: |
306 раз(а) |

|
Yurik 999
На форуме 14 лет
Сообщения: 8999
Откуда: Москва
Авто: Vesta SW Cross GFK33
kulibin82 писал(а): меня стоит ДУТ-2М. Его в продаже нет( есть очень похожи, можно сказать один в один)
Это ДУТ от ВП.
Тебе к приборке в НП нужен ДУТ-1
хар-ки ДУТ-1:
При пустом бензобаке сопротивление датчика указателя уровня топлива должно быть 315-345Ом, с бензобаком наполненным наполовину - 108-128Ом, а при полном бензобаке - не более 7Ом.
т808
На форуме 15 лет
Сообщения: 47918
Откуда: PODOLSK
Авто: ВАЗ 21093 МПСЗ
kulibin82 писал(а):А как же низкая панель?
какое сопротивление должно быть на моем ДУТе?
Цитата: У комбинации приборов «низкой» панели при сопротивлении датчика указателя уровня топлива 285-335 Ом стрелка должна находиться в начале шкалы, при сопротивлении 100-135 Ом в середине шкалы, а при сопротивлении датчика указателя уровня топлива 7-25 Ом - должна отклоняться в конец шкалы.
http://car-exotic.com/vaz-cars/vaz-2108-car-instrument-panel-3.html
Yurik 999
На форуме 14 лет
Сообщения: 8999
Откуда: Москва
Авто: Vesta SW Cross GFK33
т808
На форуме 15 лет
Сообщения: 47918
Откуда: PODOLSK
Авто: ВАЗ 21093 МПСЗ
Yurik 999 писал(а):Тебе к приборке в НП нужен ДУТ-1
Согласен.
Yurik 999 писал(а):лучше вот эту ссылку
А эта не лучше?
http://chozen.ru/?page_id=58
Yurik 999
На форуме 14 лет
Сообщения: 8999
Откуда: Москва
Авто: Vesta SW Cross GFK33
К 10-й панели ВДО - ДУТ-5 самое оно будет.
т808
На форуме 15 лет
Сообщения: 47918
Откуда: PODOLSK
Авто: ВАЗ 21093 МПСЗ
По ссылкам для
kulibin82 достаточно информации,чтобы определить какое сопротивление ДУТа нужно на его конкретный указатель топлива.
kulibin82
На форуме 12 лет
Сообщения: 38
Откуда: новочеркасск
Авто: ваз 21093i
Ну вы прям завалили ответами. Всем спс за помощь. Буду искать ДУТ-1
Рена
На форуме 20 лет
Сообщения: 8190
Авто: Зубило 2001г., 150т.км, 093->093i, 10.93->MM49, ГП4.13 Multitronics Comfort X15 Россия83->Евро2
Спрошу здесь.
У кого есть схема подключения указателя уровня топлива ваз-2109 ВП?
Надо сделать эквивалент для калибровки БК.
Сопротивление своего датчика я знаю, замерил перед установкой, осталось соорудить "ёжик" на столе.
Т.е. через какое сопротивление подавать напряжение на ДУТ?
Видел там через резистор вроде 160 Ом и ещё какой то питание идёт на стрелочный прибор, а с него уже на дут.
Во всех схемах почему то этих резисторов нет.
Сопротивление стрелочного тоже учитывать?
Вот нашёл на классику.
| sc_dat.png |
| Описание: |
|
| Размер файла: |
177.99 KB |
| Просмотрено: |
317 раз(а) |

|
Yurik 999
На форуме 14 лет
Сообщения: 8999
Откуда: Москва
Авто: Vesta SW Cross GFK33
Рена писал(а):У кого есть схема подключения указателя уровня топлива ваз-2109 ВП?
Здесь есть схемы ВП
http://chipdiagnost.narod.ru/info-sxema4.html
Тарировочные данные показометра ВП:
У комбинации приборов «высокой» панели при сопротивлении датчика указателя уровня топлива 238-262 Ом стрелка должна находиться в начале шкалы, при сопротивлении 59-71 Ом в середине шкалы, а при сопротивлении датчика 17-23Ом - должна отклоняться в конец шкалы (метка «1»).
Рена
На форуме 20 лет
Сообщения: 8190
Авто: Зубило 2001г., 150т.км, 093->093i, 10.93->MM49, ГП4.13 Multitronics Comfort X15 Россия83->Евро2
Yurik 999
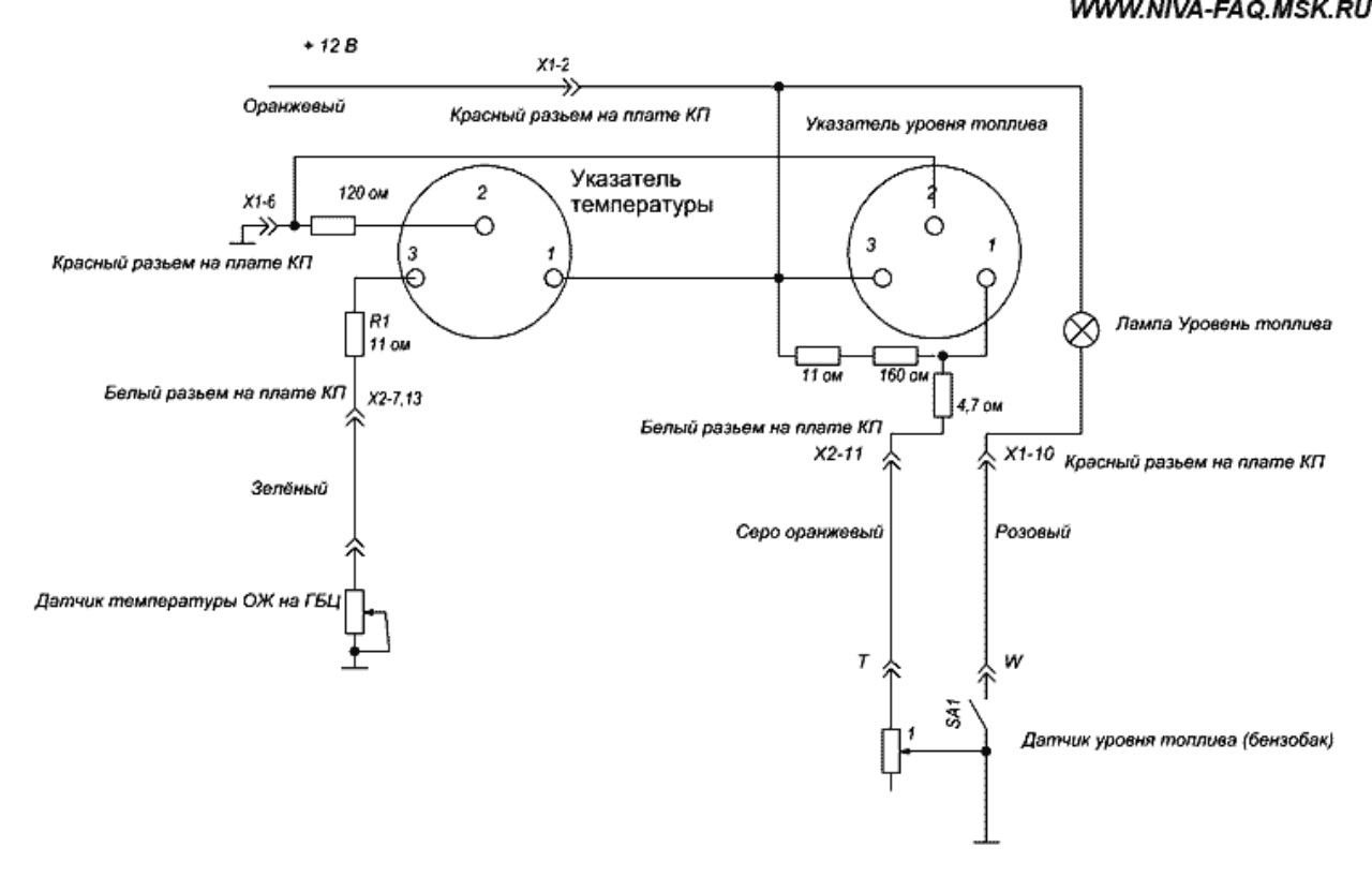
В схемах нет резисторов, через которые подаётся +12В на стрелочный указатель уровня топлива.
В реальности на печатной плате рядом со стрелочным указателем уровня топлива один резистор 160 Ом, вчера видел, когда разбирал, но не допёр срисовать.
Второй не помню последовательно шёл или относился к другой цепи.
Yurik 999
На форуме 14 лет
Сообщения: 8999
Откуда: Москва
Авто: Vesta SW Cross GFK33
Рена писал(а):В схемах нет резисторов, через которые подаётся +12В на стрелочный указатель уровня топлива.
По тому, что их там нет. Кстати на плате приборки их тоже нет...
Добавлено спустя 1 минуту 26 секунд:
Рена писал(а):В реальности на печатной плате рядом со стрелочным указателем уровня топлива один резистор 160 Ом,
Если только калибровочный для указателя навесили.
Рена
На форуме 20 лет
Сообщения: 8190
Авто: Зубило 2001г., 150т.км, 093->093i, 10.93->MM49, ГП4.13 Multitronics Comfort X15 Россия83->Евро2
А сопротивление стрелочного указателя какое?
т808
На форуме 15 лет
Сообщения: 47918
Откуда: PODOLSK
Авто: ВАЗ 21093 МПСЗ
Рена писал(а):на печатной плате рядом со стрелочным указателем уровня топлива один резистор 160 Ом
Вот и собери цепочку из этого 160-ти оммного и своего ДУТа.
Yurik 999
На форуме 14 лет
Сообщения: 8999
Откуда: Москва
Авто: Vesta SW Cross GFK33
Рена писал(а):А сопротивление стрелочного указателя какое?
Не замерял.
Рена
На форуме 20 лет
Сообщения: 8190
Авто: Зубило 2001г., 150т.км, 093->093i, 10.93->MM49, ГП4.13 Multitronics Comfort X15 Россия83->Евро2
Вот, нашёл подходящую фотку.
На картинке обведёт красным и подписан "3".
Добавлено спустя 14 минут 56 секунд:
т808 писал(а):
Вот и собери цепочку из этого 160-ти оммного и своего ДУТа.
Без сопротивления стрелочной головки вроде неправильный делитель получится
| priborka.jpg |
| Описание: |
|
| Размер файла: |
217.44 KB |
| Просмотрено: |
309 раз(а) |

|
т808
На форуме 15 лет
Сообщения: 47918
Откуда: PODOLSK
Авто: ВАЗ 21093 МПСЗ
Рена писал(а):Без сопротивления стрелочной головки
Грамотно рассуждаешь!Приятно общаться.
Дело в том что на ВАЗовских указателях,в отличии от Волговских,или Москвичовских,нет резистора в цепи для ДУТа.
Его роль выполняет обмотка на самом указателе,а она имеет сопротивление около 160 Ом.
Закон Ома ты знаешь,калькулятор под рукой и в электрике не лох.
Прикинь по этой таблице какое сопротивление (обмотка указателя) может быть установлено между выводом ДУТа и "плюсом"
Цитата:Параметры сигнала ДУТ (ДУТ-2)электромеханической комбинации приборов при напряжении питания 13,5 В.
Таблица.
Литры,Напряжение ДУТ, В ,Сопротивление датчика,Ом.
0 - 9,03 - 327
3 - 8,38 - 303
6 - 7,73 - 271
9 - 7,14 - 237
12- 6,42 - 193
15- 5,91 - 175
18- 5,34 - 149
21- 4,79 - 125
24- 4,36 - 110
27- 3,90 - 88
30- 3,20 - 71
33- 2,50 - 52
36- 1,83 - 36
39- 1,25 - 14
42 - 0,6 - ?
43 - 0,2 - ?
При 40-ка литрах = сопротивление датчика 9 Ом.
Ну а на закуску Волго/Москвичовская схема с низкоомными обмотками указателя и добавочным сопротивлением поз.4
http://www.carshistory.ru/avtomobil/elektrooborudovanie_avtomobilya177/starter_pribory_osvescheniya_i_signalizacii_/1066.html
Рена
На форуме 20 лет
Сообщения: 8190
Авто: Зубило 2001г., 150т.км, 093->093i, 10.93->MM49, ГП4.13 Multitronics Comfort X15 Россия83->Евро2
т808
То что нужно
А откуда сведенья про сопротивление обмотки?
Какая марка стрелочного прибора не в курсе?
До это на карбе к проводу дут тоже был подключен бк Pilot K9.
Там была скрутка и пропаяно, так вот, когда размотал изоленту, пайка рассыпалась
Может холодная пайка, но теперь место пайки покрываю сапунлаком.
Рена
На форуме 20 лет
Сообщения: 8190
Авто: Зубило 2001г., 150т.км, 093->093i, 10.93->MM49, ГП4.13 Multitronics Comfort X15 Россия83->Евро2
Может у кого есть ВП под рукой, можете измерить точно сопротивление
указателя уровня топлива?
Это между 2-м выводом белой колодки и 11 выводом белой ИЛИ как на рисунке обведено красным
| 01.jpg |
| Описание: |
|
| Размер файла: |
237.52 KB |
| Просмотрено: |
262 раз(а) |

|
т808
На форуме 15 лет
Сообщения: 47918
Откуда: PODOLSK
Авто: ВАЗ 21093 МПСЗ
Рена писал(а):Это между 2-м выводом белой колодки и 11 выводом белой
Тогда уж между 2-м БЕЛОЙ и 2-м КРАСНОЙ.
11-ый Белой на резервную лампу идет.
ИНФОРМАЦИЯ ПО ИКОНКАМ И ВОЗМОЖНОСТЯМ
Вы не можете начинать темы
Вы не можете отвечать на сообщения
Вы не можете редактировать свои сообщения
Вы не можете удалять свои сообщения
Вы не можете голосовать в опросах
Вы можете вкладывать файлы
Вы можете скачивать файлы